AI大模型测试全攻略:可视化+脚本化,让智能布局告别“翻车现场“
本文分享了AI大模型在智能布局项目中的测试方法。针对AI"愚钝天才"的特点,提出"可视化+规则脚本化"双管齐下的测试策略:将JSON数据转换为直观的2D俯视图,编写硬规则实现自动化测试,大幅提升效率。测试平台化进一步实现全流程自动化,使AI从"物理正确"进化到"设计惊艳",为算法迭代提供可靠支撑。
一、背景介绍
近年来,人工智能(AI)已成为推动全球企业发展的关键技术。它强大的学习能力使软件开发更简单、高效,但不可否认的是,当前的 AI 大模型仍处于早期阶段,其效果优劣受多种因素影响,其中最关键的当属训练数据。在优质训练数据中“孕育”的大模型,天生就具备更佳的表现,但优秀数据并不容易获得。大部分模型初始阶段并非完美,需在迭代中持续成长——通过测试获取优质反馈数据反哺模型,如此循环往复,才能逐步优化效果。本文将结合我们近期进行的 AI 大模型智能布局项目,浅谈AI大模型测试工作。
二、AI智能布局的问题与分析
2.1 项目介绍
我们测试的项目,是让大模型先学习各类户型中各房间的家具摆放规律;训练完成后,客户输入任意户型,模型即可输出对应的家具布局方案——这就是智能布局项目中与 AI 相关的核心环节。

2.2 问题与分析
AI 大模型就像一位“愚钝的天才”:它能在瞬息之间吸收海量知识,逼近行业顶尖水准,却又会在最基础的细节上翻车——比如坚信 1.10 大于 1.9。一旦把这种“天才”放进室内设计场景,问题就会像多米诺骨牌一样接连出现:家具悬浮、穿墙、挡门,床头柜嵌进床体,沙发半截探出房间……我们追求的不只是“物理正确”,更是“设计正确”。显然,没人愿意把家交给一份不确定的方案,产品必须稳定可靠。
幸运的是,AI 可以进化,而且速度飞快。只要方法得当,它就能在数轮迭代后成长为该领域的专家。要实现这一目标,需算法、工程、测试三方协同发力、同步推进:
- 算法同学:持续引入前沿模型,优化训练目标与损失函数,让模型先学会“不犯错”,再学会“做得好”。
- 工程同学:构建高精度物理与几何约束,把“不可穿越”“不可碰撞”等规则写进代码,而非指望模型自己顿悟。
- 测试同学:建立自动化大规模测评流水线,快速发现边界 case,把高质量反馈喂给算法,形成闭环。
当这三股力量同频共振,AI 就能沿着正确的道路高效进化,最终给出既合理又惊艳的设计方案。本篇主要讲解测试同学可以做的一些事情,希望能够帮助到有需要的同学。

三、AI智能布局的测试方式
3.1 AI大模型算法分类和测试手段
在正式讨论测试方法之前,先简单梳理算法的类别与对应的测试思路。按输出结果的特点,常见算法可分为六类:效果类、识别类、检索类、预测类、优化类和生成类。不同类别的测试手段各有侧重。
本文聚焦的“智能布局”属于效果类算法——输出虽为设计效果,却受物理与设计规范约束,理性成分明显。因此,其测试方式介于主观体验与客观指标之间,常用方法包括:
- 用户满意度问卷
- A/B 对比测试
- 用户行为数据分析
- 专家评估


3.2 AI大模型算法智能布局测试
我们将整个验证流程拆解为两大核心目标:第一层是‘可视化’——让问题显著化;第二层是‘提效’——让验证规模化。
第一层:可视化——先让问题“看得见”。大模型吐出的是上百字段的 JSON,逐行比对只能确认“单人床长 2.0 m、宽 1.2 m”这类单点信息,却无法判断“床尾离墙只剩 20 cm”这类布局冲突。
我们用 Python-Matplotlib 把 JSON 转成俯视图:每件家具画包围盒、标中心点、标朝向与名称。一眼就能发现床头柜嵌进床、马桶离墙 10 cm 这类低级错误——问题终于“看得见”了。

第二层:提效——再让验证“跑得快”。当数据量一上来,人工看图成了瓶颈:100 张图肉眼过一遍至少大半天,迭代节奏直接被拖垮。于是我们把“物理正确”写成 13 条硬规则:不碰撞、不越界、窗帘朝内、柜子不挡门……全部脚本化。脚本跑完 100 张图只需几分钟,时间成本降到原来的十分之一;测试同学从“挑错”变成“看结论”,迭代才真正跑起来。

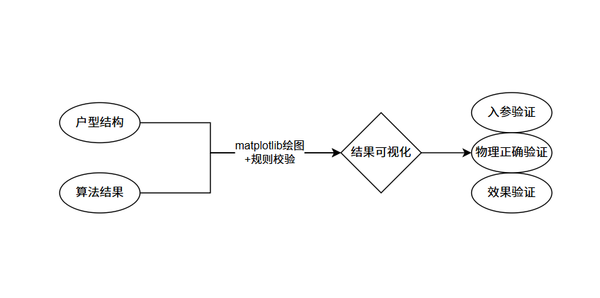
至此,“可视化 + 规则脚本”的组合已能稳定支撑 AI 大模型的算法迭代与Bug 修复验证, 我们已经把「个人作坊」阶段的验证路径跑通,如下图所示, 做到了入参验证,物质正确验证,效果验证。实践表明,这套方案不仅增加效率,还大幅缩短了算法从初版到可交付版本的周期。下一步就可以把这套脚本升级为「可量产的验证平台」

3.3 智能布局测试平台化
平台在测试中的价值,一句话概括就是:把“准备数据→跑测试→提 Bug→验收效果”串成一条流水线,且全程可复用、可分享。下面是简化的平台架构,感兴趣可以看下,不再做赘述。。
具体流程如下:
- 测试集与约束集构建:一键生成测试用例,物理规则与业务约束同时打包。
- 发起测试:选好测试集即可触发批量运行,结果自动落库。
- 测试记录展示与重试:每条记录附可视化图与指标,发现问题可一键重跑。
- 效果评价:平台内置评价入口,专家可直接打分评论;所有反馈实时汇总,防止效果回退。

四、总结
算法测试之所以难,核心矛盾在于“结果偏客观数据,评价却偏主观感受”。要想把“好不好”这件事从玄学变成工程,必须像解剖麻雀一样,把“结果—指标—评价”三层逐层拆解、层层量化,最终让算法进步有迹可循。
• 图形化算法结果:把算法输出的坐标、尺寸直接转成2d图,家具用简单色块表示, 问题(穿墙、挡门、 碰撞)就明显起来。
• 抽取量化指标:提取可量化的部分,针对性优化,剔除“错误”因素,减少对主观评价的干扰。
• 建立评价体系:无论主观评分还是模型打分,都是评价体系的组成部分。只有建立完善的评价体系,才能持续反哺算法,使算法结果越来越好。
如何学习大模型 AI ?
由于新岗位的生产效率,要优于被取代岗位的生产效率,所以实际上整个社会的生产效率是提升的。
但是具体到个人,只能说是:
“最先掌握AI的人,将会比较晚掌握AI的人有竞争优势”。
这句话,放在计算机、互联网、移动互联网的开局时期,都是一样的道理。
我在一线科技企业深耕十二载,见证过太多因技术卡位而跃迁的案例。那些率先拥抱 AI 的同事,早已在效率与薪资上形成代际优势,我意识到有很多经验和知识值得分享给大家,也可以通过我们的能力和经验解答大家在大模型的学习中的很多困惑。我们整理出这套 AI 大模型突围资料包:
- ✅ 从零到一的 AI 学习路径图
- ✅ 大模型调优实战手册(附医疗/金融等大厂真实案例)
- ✅ 百度/阿里专家闭门录播课
- ✅ 大模型当下最新行业报告
- ✅ 真实大厂面试真题
- ✅ 2025 最新岗位需求图谱
所有资料 ⚡️ ,朋友们如果有需要 《AI大模型入门+进阶学习资源包》,下方扫码获取~
① 全套AI大模型应用开发视频教程
(包含提示工程、RAG、LangChain、Agent、模型微调与部署、DeepSeek等技术点)
② 大模型系统化学习路线
作为学习AI大模型技术的新手,方向至关重要。 正确的学习路线可以为你节省时间,少走弯路;方向不对,努力白费。这里我给大家准备了一份最科学最系统的学习成长路线图和学习规划,带你从零基础入门到精通!
③ 大模型学习书籍&文档
学习AI大模型离不开书籍文档,我精选了一系列大模型技术的书籍和学习文档(电子版),它们由领域内的顶尖专家撰写,内容全面、深入、详尽,为你学习大模型提供坚实的理论基础。
④ AI大模型最新行业报告
2025最新行业报告,针对不同行业的现状、趋势、问题、机会等进行系统地调研和评估,以了解哪些行业更适合引入大模型的技术和应用,以及在哪些方面可以发挥大模型的优势。
⑤ 大模型项目实战&配套源码
学以致用,在项目实战中检验和巩固你所学到的知识,同时为你找工作就业和职业发展打下坚实的基础。
⑥ 大模型大厂面试真题
面试不仅是技术的较量,更需要充分的准备。在你已经掌握了大模型技术之后,就需要开始准备面试,我精心整理了一份大模型面试题库,涵盖当前面试中可能遇到的各种技术问题,让你在面试中游刃有余。

以上资料如何领取?

为什么大家都在学大模型?
最近科技巨头英特尔宣布裁员2万人,传统岗位不断缩减,但AI相关技术岗疯狂扩招,有3-5年经验,大厂薪资就能给到50K*20薪!

不出1年,“有AI项目经验”将成为投递简历的门槛。
风口之下,与其像“温水煮青蛙”一样坐等被行业淘汰,不如先人一步,掌握AI大模型原理+应用技术+项目实操经验,“顺风”翻盘!

这些资料真的有用吗?
这份资料由我和鲁为民博士(北京清华大学学士和美国加州理工学院博士)共同整理,现任上海殷泊信息科技CEO,其创立的MoPaaS云平台获Forrester全球’强劲表现者’认证,服务航天科工、国家电网等1000+企业,以第一作者在IEEE Transactions发表论文50+篇,获NASA JPL火星探测系统强化学习专利等35项中美专利。本套AI大模型课程由清华大学-加州理工双料博士、吴文俊人工智能奖得主鲁为民教授领衔研发。
资料内容涵盖了从入门到进阶的各类视频教程和实战项目,无论你是小白还是有些技术基础的技术人员,这份资料都绝对能帮助你提升薪资待遇,转行大模型岗位。

以上全套大模型资料如何领取?

火山引擎开发者社区是火山引擎打造的AI技术生态平台,聚焦Agent与大模型开发,提供豆包系列模型(图像/视频/视觉)、智能分析与会话工具,并配套评测集、动手实验室及行业案例库。社区通过技术沙龙、挑战赛等活动促进开发者成长,新用户可领50万Tokens权益,助力构建智能应用。
更多推荐
所有评论(0)